|
型号 |
额定电流(安培) |
额定电压(伏) |
在通电待续率25%时,所控制的电动机最大功率(瓦)380伏 |
安装尺寸(毫米) |
|
KTJ6 |
25 |
380 |
12.5 |
208×170 |
|
KTJ6 |
25 |
380 |
2×6.3 |
283×170 |
|
KTJ6 |
25 |
380 |
8 |
208×170 |
|
KTJ6 |
60 |
380 |
32 |
208×170 |
|
KTJ6 |
60 |
380 |
2×16 |
283×170 |
|
KTJ6 |
60 |
380 |
2×25 |
223×170 |
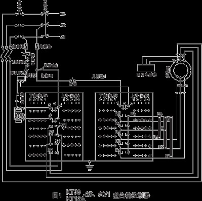
注:1在多电动机驱动系统中,其它控制器的触头“1”和“2”接到此线路内。
2、在多电动机驱动系统中,终点开关和其它 控制器的触头“3”、“4”、“5”
注:在多电动机驱动系统中,
其它控制器的触头“1”和“2”接到此线路内。 注:1在多电动机驱动系统中,其它控制器的触头“1”和“2”接到此线路内。
2、在多电动机驱动系统中,终点开关和其它控制器的触头“3”、“4”、“5” 接到线路内。
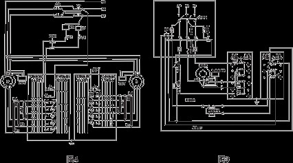
2、订货须知
在订货时必须注明:1、操作方式:(手轮或手柄)。2、控制器的型号及名称

